https://tort-factory.ru/foto/Honda-cr-v-elektroshemy

Honda cr v электросхемы - найдено 30 изображений

Найдено изображений: 30

Honda cr v электросхемы
Готовь сани летом - Honda CR-V (RD1, RD2), 2 л, 1996 года тюнинг DRIVE2
Wiring diagram of the instrument cluster (Honda HR-V 1, 1998-2006, petrol) - "El
Keyless/Power Door Lock System (With Super locking System) 78-70
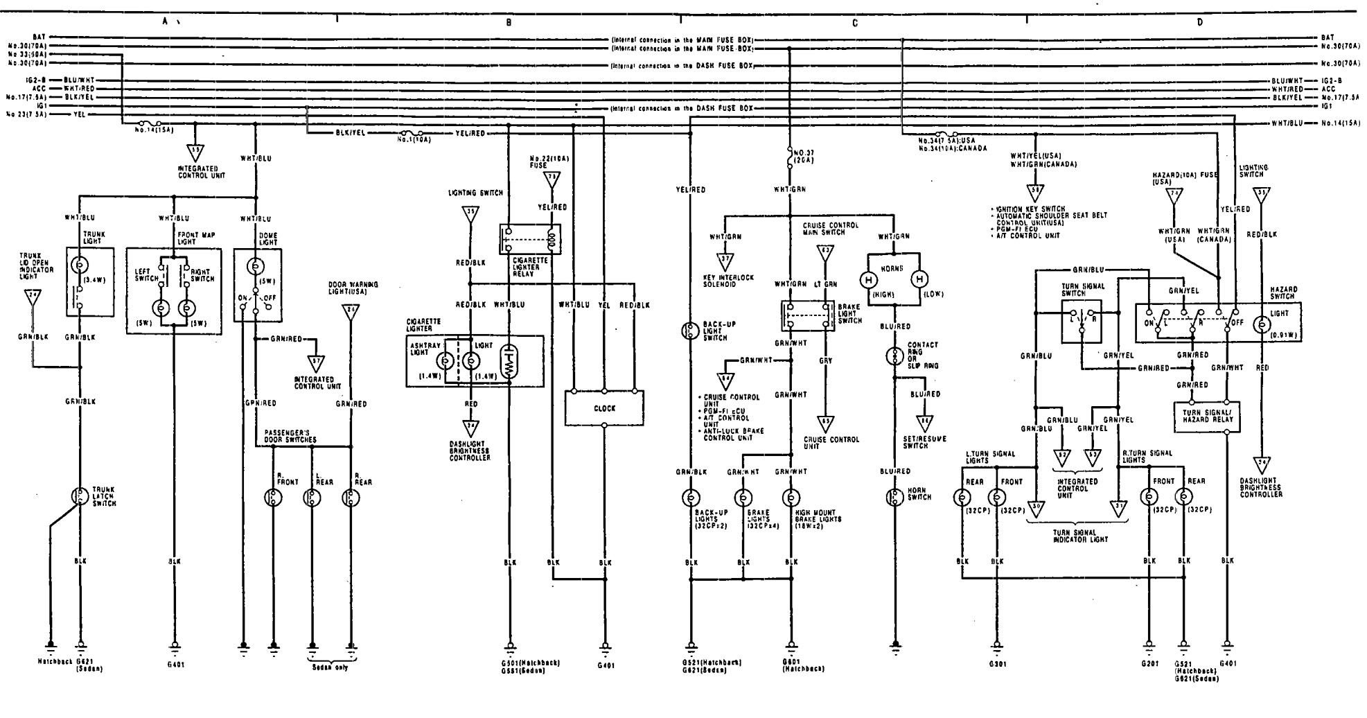
2005 Cr V Radio Wiring Diagram
Электросхемы Honda CR-V-2
Противотуманки + ходовые огни Honda CR-V 2002г - Honda CR-V (RD4, RD5, RD6, RD7)
Электросхемы Honda CR-V-2
Замена щитка приборов на табло от рейстала (Японка) - Honda CR-V (RD4, RD5, RD6,
ДХО на HONDA CR-V 2 RD8 дальний в пол накала ДХО-3-12V
Электросхемы Honda CR-V-2
Электросхемы Honda CR-V-3
2012 Honda Crv Wiring Diagram
Cr V Electrical Wiring Diagrams
Gauge Assembly (Indicator Lights, Warning Lights) 78-10
Цветные схемы электрооборудования Honda CR-V 1995-2001 " Схемы предохранителей,
Acura Integra (1991) - wiring diagrams - reserve lamps - Carknowledge.info
Электросхемы Honda CR-V-3
Купить книгу по ремонту и эксплуатации Honda CR-V с 2002 черно белые фото
Электросхемы Honda CR-V-3
Замена щитка приборов на табло от рейстала (Японка) - Honda CR-V (RD4, RD5, RD6,
Купить книгу по ремонту и эксплуатации Honda CR-V 1995-2001, Odyssey 1994-1999
Установка контроллера DRL, дальний в пол накала. - Honda CR-V (RD1, RD2), 2 л, 1
Электросхемы Honda CR-V-3
Схема honda cr v: найдено 64 изображений
Электросхемы Honda CR-V-3
Электросхема хонда
Предохранители хонда срв рд1 левый руль - КарЛайн.ру
Готовь сани летом - Honda CR-V (RD1, RD2), 2 л, 1996 года тюнинг DRIVE2
Acura Vigor (1992 - 1993) - wiring diagrams - HVAC controls - Carknowledge.info

Смотрите также

  • Выкройка спортивной одежды из футера
  • Дача душ своими руками видео
  • Китайские прически в школу
  • Красивые птицы фото
  • Ловля на мушку оснастка
  • Мужские прически с челкой
  • Петрова 23 рузаевка фото
  • Пирог с кабачком с фото
  • Подключение сигнализации ауди а4
  • Поезд арктика св вагон фото
© tort-factory.ru 2025 Политика конфиденциальности Контакты